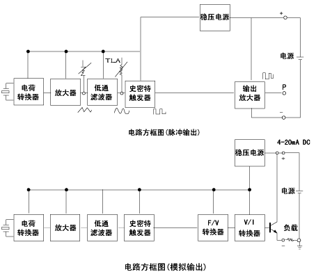
午夜成人小视频转换器是将检测元件检测的微弱电信号(杂乱的正旋波)进行放大、滤波、整形等处理,输出与流量成比例的脉冲信号或者转换成标准4~20mA信号。HD-LU系列午夜成人小视频的转换器电路示意图如下图所示:

·电荷转换器:将压电元件输出的交变电荷经电荷转换器转换成与电荷量成比例的电压。
·交流放大器、低通滤波器:进行信号放大及噪声消除。
·从电荷转换器输出的波形:在低流速时,是管道振动等高频噪声形成的迭加波形;在高流速时,是由于差拍信号形成的包含低频摆动的波形。低流速时(输出电压小)的高频噪声由于低通特性而被消除,在高流速的噪声(输出电压大)随着低通特性解除后具有的限幅特性而被抑制。
·史密特整形器:把旋涡频率的检测电压转换成一定幅度的脉冲信号。另外,史密特整形器电路对输入,输出信号具有滞后作用,能够抑制由噪声产生的振荡。
·F/V转换器:把史密特整形器输出的脉冲信号转换成和频率成比例的摸拟电压。
·V/I转换器:把V/I转换器的模拟输出电压转换成4~20mADC的电流信号。
·脉冲输出放大器:把史密特整形电路输出的脉冲频率放大。
|