logo nu Map
网站首页公司简介产品展示企业动态产品报价技术文章在线留言联系午夜免费福利
江苏午夜成人APP在线观看仪表有限公司
导航菜单
流量计系列
· 智能电磁流量计
· 插入式电磁流量计
· 分体式电磁流量计
· 卫生型电磁流量计
· 阿牛巴流量计
· V锥流量计
· 午夜成人小视频
· 旋进旋涡流量计
· 成人午夜免费视频
· 涡轮流量计
· 转子流量计
· 椭圆齿轮流量计
· 平衡流量计
· 弯管流量计
· 楔形流量计
· 靶式流量计
· 节流装置
· 热式气体质量流量计
· 一体化成人午夜免费视频
· 午夜免费福利
· 气体涡轮流量计
· 金属管浮子流量计
· 温压补偿午夜成人小视频
· 一体化威力巴流量计
· 蒸汽流量计
· 阀门组
温度仪表系列
· 热电阻
· 热电偶
· 温度变送器
· 双金属温度计
压力仪表系列
· 压力变送器
· 差压变送器
· 压力真空表
· 精密压力表
· 膜盒压力表
· 隔膜压力表
· 耐震压力表
· 不锈钢压力表
· 电接点压力表
校验仪表系列
· 校验仿真仪
· 多功能校验仪
· 精密数字压力计
· 全自动校验装置
· 智能压力校验仪
· 手(电,自)动气压源
· 手(电,自)动液压源
液位仪表系列
· 密度计
· 液位变送器
· 锅炉液位计
· 磁翻板液位计
· 超声波液位计
显示,记录仪表系列
· 智能巡检仪
· 智能调节仪
· 无(有)纸记录仪
· 安全栅、隔离器
料位开关/料位计
· 料位计
· 料位开关
mulu
搜索 请输入关键字
联系午夜免费福利
江苏午夜成人APP在线观看仪表有限公司
    址:江苏省金湖工业园区
    编:211600
    话:0517-86500336      
                        86500226
    真:0517-86800636
联系人:杨经      
手机:13915187193(微信同号)
E-mail:jshdyb@163.com
 
技术文章

成人午夜免费视频测量不同介质的安装方式


发布日期:2021-12-28 点击:3186次
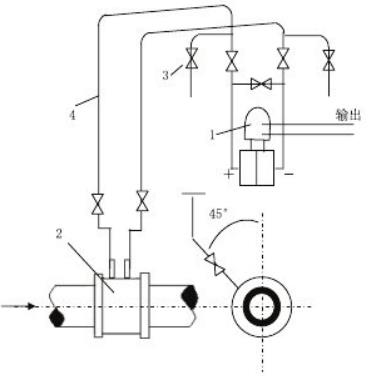
1.测量液体
  成人午夜免费视频测量液体流量时工艺管道水平安装,差压变送器的位置处于节流装置下方时,取压口应在节流装置的水平中心轴线下偏 45°角引出,这可以消样除由流体传放出的气体进入导压管和差压变送器(如图8).若差压变送器处于节流装置的上方时,除取压口下偏≤45°角 然后向上引导压管外,应在导压管的最高点装置集器或排气阀.(如图9)

2.测量水蒸汽
  测量蒸汽流量时,安装方式一般为差压变送器低于,高于节流装置两种.(如图 12)取压口位置应附合上述安装要求,并在导压管制高点处装上放气阀和气体收集器。

3.测量气体
  测量介质为清洁的气体流量时,安装方式一般为差压变送器高于,低于节流装置两种c如图11.12)取压口位置应符合上述安装要求,当差压变送器低于节流装置时,导压管必须向下弯至差压变送器,并在最低处装置放水阀和沉积器。

4.测量腐蚀性液体和气体
  测量腐蚀性的液体和气体流量时,取压口应附合上述安装要求,不论管道是水平安装或垂直安装,差压变送器高于或低节流装置③.测量气体测量介质为清洁的气体流量时,安装方式一般为差压变送器高于、低于节流装置两种(如图11.12)取压口位置应符合上述安装要求,当差压变送器低于节流装置时,导压管必须向下弯至差压变送器,并在最低处装置放水阀和沉积器。
相关新闻:
电磁流量计衬里磨损检测技术要点
涡轮流量计对液体清洁度的技术要求
液体涡轮流量计轴承润滑方式及应用要点
成人午夜免费视频流量计算公式及应用说明
电磁流量计衬里更换技术规程
午夜成人小视频漩涡频率与流速的换算原理及公式
成人午夜免费视频的取压方式有哪些?
午夜免费福利的探头如何安装?
电磁流量计的绝缘电阻如何测量?
成人午夜免费视频的安装直管段长度要求是多少?
江苏午夜成人APP在线观看仪表有限公司  版权所有     地址:江苏省金湖工业园区   邮编:211600
           电话:0517-86500226   86500336 传真:0517-86800636   手机:13915187193    联系人:杨经理
E-mail:jshdyb@163.com   GoogleSitemap   baidusitemap 网址:http://www.9xiw.com 
网站地图